Published:2009/7/2 3:34:00 Author:May | From:SeekIC

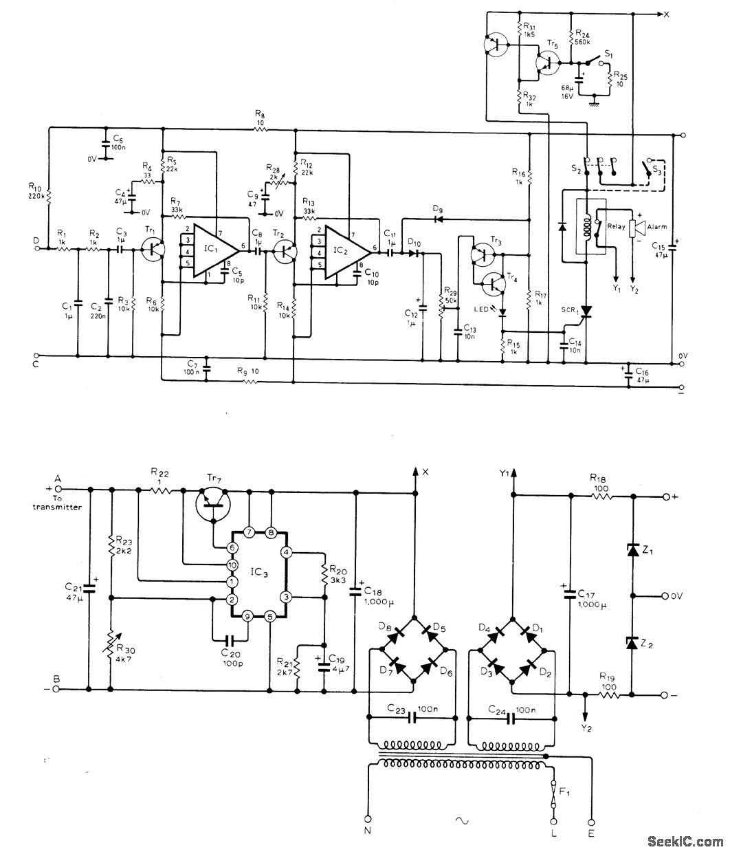
Small radar transmitter operating at 10.687 GHz fills pro-tected area with radio waves. Waves reflected from stationary objects are ignored by receiver, while waves undergoing Doppler shift in fre-quency by reflection from moving object such as intruder are selectively amplified for trigger-ing of alarm. Single waveguide section is di-vided into two cavities, each having Gunn diode; transmitter cavity feeds points A and B of transmitter TR7-IC3, and other cavity feeds points C and D of amplifier that drives alarm relay. Article covers construction and operation of circuit and gives sources (British) for parts and construction khs. Opamps are SN72748 or equivalent, IC3 is μA723 or equivalent, Tr1-Tr3 are ZTX500 or equivalent, Tr4-Tr6 are ZTX302 or equivalent, Tr7 is 3055, D1-D8 are 1N4001 or equivalent, D9-D10 are 1N914, SCR1 is TIC44 or equivalent, Z1-Z2 are BZY88-C8V2, relay is 18-V with 1K coil, Doppler module is Mullard CL8960 or equivalent, and seff-oscillating mixer for re-ceiver is Mullard CL8630S or equivalent. Alarm stays on until reset by appropriate swhch.-M.W. Hosking, Microwave Intruder Alarm, Wire-less World, July 1977, p 36-39.
Reprinted Url Of This Article:
http://www.seekic.com/circuit_diagram/Control_Circuit/Alarm_Control/DOPPLER_BURGLAR_ALARM.html
Print this Page | Comments | Reading(3)
Code: