Published:2009/6/30 1:35:00 Author:May | From:SeekIC

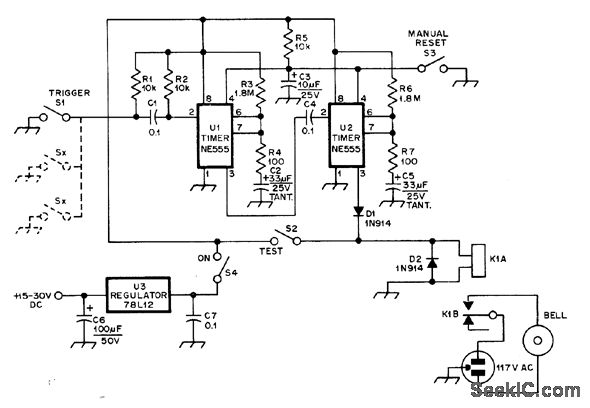
First 555 timer provides delay of about 20 s after triggering by sensor before alarm bell is energized, to allow thief to be caught inside house or give owner time to enter and shut off alarm. Alarm then rings for about 60 s under control of timer U2. Alarm period was set short to attract attention without unduly annoying neighbors.-J. D. Arnold, A Low-Cost Burglar Alarm for Home or Car, QST, June 1978, p 35-36.
Reprinted Url Of This Article:
http://www.seekic.com/circuit_diagram/Control_Circuit/Alarm_Control/ENTRY_DELAY_ALARM.html
Print this Page | Comments | Reading(3)
Code: