Published:2009/6/23 1:29:00 Author:May | From:SeekIC

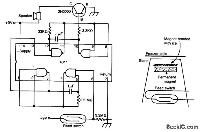
The meltdown is a magnet held to a small stand by ice. A reed switch is below the magnet. When the ice melts, the magnet falls on the switch, closing it, and completing the alarm circuit.
Reprinted Url Of This Article:
http://www.seekic.com/circuit_diagram/Control_Circuit/Alarm_Control/FREEZER_MELTDOWN_ALARM.html
Print this Page | Comments | Reading(3)
Code: