Published:2009/7/19 23:07:00 Author:Jessie | From:SeekIC

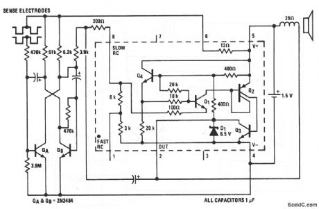
This LM3909 oscillator circuit can detect water seepage in darkrooms, laundry rooms,etc., and can be used on potentially damp floors with complete safety (because there is no connection to the power line), Also,the standby battery drain of about 100μA yields a battery life that is close to shelf life. The circuit operates as a multivibrator,which starts at about 1 Hz and oscillates faster as more leakage passes across the sense electrodes.The sensor consists of two electrodes(6 or 8 inches long)spaced about 1/8″apart.Two strips of stainless steel on insulators,or the appropriate zig - zag path cut in the copper cladding of a PC board can be used The sensor should be built into the base of the box In which the circuits are packaged.The bare PC board between the copper-sensing areas should be coated with warm wax so that moisture on the floor(not the moisture absorbed by the board)is detected.The circuit and sensor can be tested by simply touching a damp finger to the electrode gap.National Semiconductor Linear Applications Handbook 1991,p400
Reprinted Url Of This Article:
http://www.seekic.com/circuit_diagram/Control_Circuit/Alarm_Control/WATER_SEEPAGE_ALARM.html
Print this Page | Comments | Reading(3)
Code: