Published:2011/6/29 6:28:00 Author:Sue | Keyword: Anti Lost, Alarm | From:SeekIC

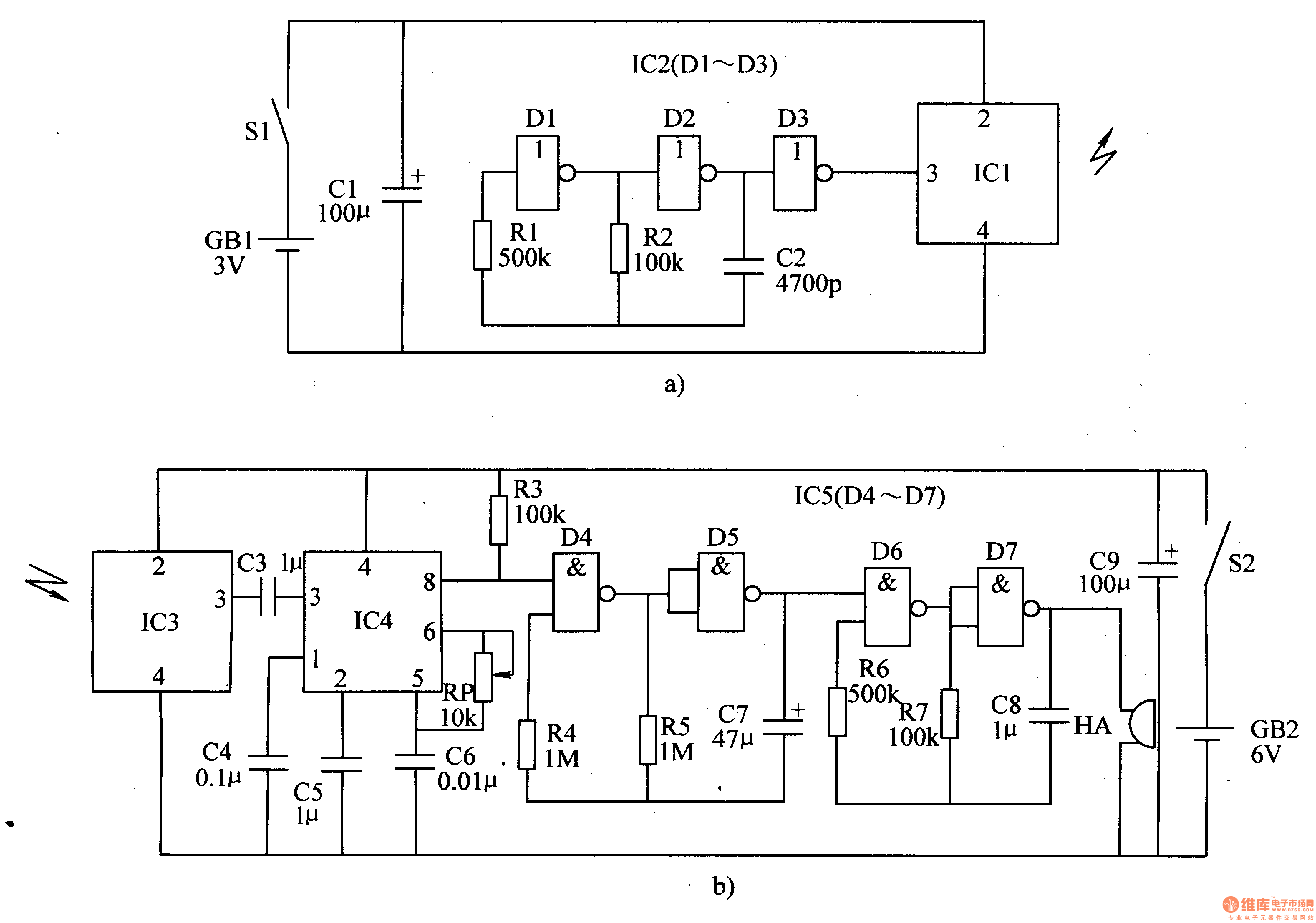
When S1 is connected. IC1 IC2 begin to work. The oscillator consists of D1,D2,R1,R2,C2 will output 10kH signals which will be transformed into 150kHz radio wave and will be sent out.
When IC3 receives the radio wave, its pin 3 will output 10kHz pulse signals. Then its pin 8 will output low level. HA makes no sound.
When the distance is beyond 5m, IC3 will receive no wave and IC4's pin 8 will output high level. The oscillator will begin to work. HA will make an alarm sound.
Reprinted Url Of This Article:
http://www.seekic.com/circuit_diagram/Control_Circuit/Anti_Lost_Alarm_3.html
Print this Page | Comments | Reading(3)
Code: