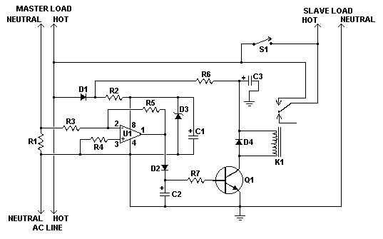
Published:2012/12/11 0:38:00 Author:muriel | Keyword: Automatic, Load Sensing, Power Switch | From:SeekIC

Reprinted Url Of This Article:
http://www.seekic.com/circuit_diagram/Control_Circuit/Automatic_Load_Sensing_Power_Switch.html
Print this Page | Comments | Reading(3)
Code: