Published:2011/7/10 7:10:00 Author:Sue | Keyword: Automatic, Sprinkling Irrigation, Controller | From:SeekIC

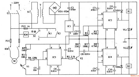
After the knife switch Q is on, if S2 is put on 1 (manual), the ac contactor KM will be connected. Its normally open contact will be connected and the electric motor will begin to work. If S2 is put on 2 (automatic), then only when the relay K1 or its normally open contact is connected that KM can be connected and M can begin to work.
In the automatic condition(when S2 is put on 2 ), when the power switch S1 is on, the 220v ac voltage will provide IC1-IC3 with +12v working voltage after it is reduced by T, rectificated by VD1-VD4, filtrated by C1, stablized by IC1.
Reprinted Url Of This Article:
http://www.seekic.com/circuit_diagram/Control_Circuit/Automatic_Sprinkling_Irrigation_Controller_3.html
Print this Page | Comments | Reading(3)
Code: