Published:2011/7/14 5:53:00 Author:Sue | Keyword: Automatic, Sprinkling Irrigation, Controller | From:SeekIC

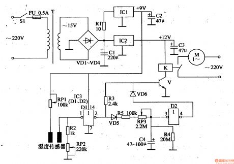
The 220v ac voltage will generate +12v voltage and +9v voltage after it is reduced by T,rectified by VD1-VD4, stablized by IC1,IC2. The voltages will be provided to the relay K and IC3 respectively.
When to detect soil's humidity, we should stick the humidity detector's two probes into the detected soil(the distance between the two probes are 1-2mm). When the humidity is high, and it reaches the given standard, the resistance value between the humidity detector's two probes is becoming smaller which will make NOT GATE D1's input terminal have high level while the output terminal will have low level. V is disconnected. The relay K doesn't work. The electric motor M doesn't work.
When the soil humidity is becoming low, the resistance value between the humidity detector's two probes is becoming higher which will make NOT GATE D1's input terminal have low level while the output terminal will have high level which will make V connected. K is connected. The electric motor begins to work and the equipment of sprinkler irrigation will begin to work.
Reprinted Url Of This Article:
http://www.seekic.com/circuit_diagram/Control_Circuit/Automatic_Sprinkling_Irrigation_Controller_5.html
Print this Page | Comments | Reading(3)
Code: