Published:2011/6/18 21:35:00 Author:Lucas | Keyword: Automatic, feeding controller | From:SeekIC

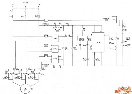
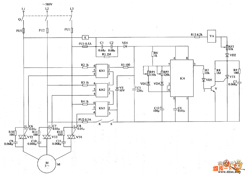
The automatic feeding controller circuit is composed of the power supply circuit, pulse oscillator, electromagnetic control circuit and motor control circuit, and the circuit is shown in the chart. Power supply circuit is composed of the knife switch Q, fuses FU1 ~ FU3, buck capacitors C1, C2, drain resistor R1, control switch S, relay K, rectifier diode VD1, voltage regulator diode VS and filter capacitor C3. Pulse oscillator is composed of the resistor R6, potentiometers RP1, RP2, diodes VD3, VD4, capacitors C4, C12, and time-base integrated circuit IC. The electromagnetic control circuit consists of the electromagnet VA, resistors R7 ~ R9, R13, potentiometer RP3, diodes VD2, VD5, transistor V, capacitor C5 and thyristor VT1.
Reprinted Url Of This Article:
http://www.seekic.com/circuit_diagram/Control_Circuit/Automatic_feeding_controller_circuit_diagram.html
Print this Page | Comments | Reading(3)
Code: