Published:2011/8/2 4:22:00 Author:Christina | Keyword: Automatic lighting, light | From:SeekIC

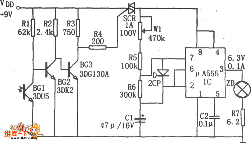
The automatic night lighting light circuit is as shown in the figure. This circuit is composed of the photoelectric switch, the multivibrator.etc. The multivibrator is composed of the W1, R5, R6, C1 and 555, the oscillation frequency f=1.44/(Rw1+R5+2R6)C1, the frequency is about 2-10 seconds, you can get the corresponding frequency by adjusting the potentiometer W1.
In the photoelectric switch, the BG1(3DU5) is the phototransistor, it has different resistance values in different illuminations. In the day time, the phototransistor has the low resistance because of the illumination, so the BG2 cuts off, the BG3 conducts, the SCR cuts off, the oscillator stops, the indicator light will not turn on.
Reprinted Url Of This Article:
http://www.seekic.com/circuit_diagram/Control_Circuit/Automatic_night_lighting_light_circuit_composed_of_the_μA555.html
Print this Page | Comments | Reading(3)
Code: