Published:2011/6/16 5:08:00 Author:Lucas | Keyword: Automatic , sprinkler controller | From:SeekIC

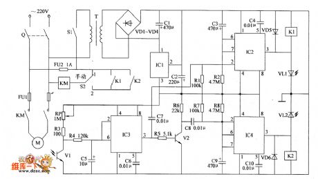
The automatic sprinkler controller circuit is composed of the +12 V power supply circuit, light control circuit and irrigation control circuit, and the circuit is shown as the Figure. +12 V power supply circuit is composed of the knife switch Q, fuse FU2, power switch S1, power transformer T, rectifier diodes VD1 ~ VD4, filter capacitors C1, C2, and three-terminal voltage regulator integrated circuit IC1. Light control circuit is composed of the phototransistor VI, potentiometer RP, resistors R3 ~ R6, capacitors C5, C6, time-base integrated circuit IC3, transistor V2.RI ~ R8 select 1/4W metal film resistors or carbon film resistors.
Reprinted Url Of This Article:
http://www.seekic.com/circuit_diagram/Control_Circuit/Automatic_sprinkler_controller_circuit_diagram_3.html
Print this Page | Comments | Reading(3)
Code: