Published:2009/7/16 5:53:00 Author:Jessie | From:SeekIC

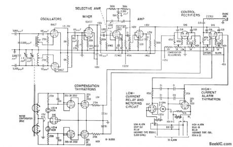
Sets off alarm when anyone approaches barbed wire fence around power plant or substation. Automatically corrects for capacitance changes due to weed growth and changing weather conditions. Two separate antennas and two oscillators are used, with lines along fence serving as part of tuning capacitance of each oscillator. Mixer produces beats between harmonics. Frequency-selective network in low a-f range produces d-c voltages that trigger relay tubes and actuate alarm relays. – J. Markus, Handbook of Electronic Control Circuits, McGraw-Hill, N.Y., 1959, p 1.
Reprinted Url Of This Article:
http://www.seekic.com/circuit_diagram/Control_Circuit/BALANCED_CAPACITANCE_FENCE_ALARM.html
Print this Page | Comments | Reading(3)
Code: