Published:2009/6/17 1:42:00 Author:May | From:SeekIC

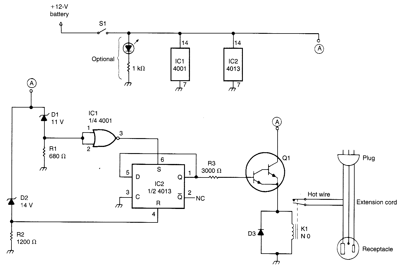
This circuit uses a pair of Zener diodes to monitor battery voltage of a 12-V battery. If below 11 V, D1 ceases to conduct, pin 3 of IC2 goes high, setting FF IC2 turning on Q1, K1, and the battery charger. At excess of 14-V battery voltage (full charge), D2 conducts, resetting FF IC2, and cutting off the battery charger.
Reprinted Url Of This Article:
http://www.seekic.com/circuit_diagram/Control_Circuit/BATTERY_WATCHDOG.html
Print this Page | Comments | Reading(3)
Code: