Published:2009/7/13 21:41:00 Author:May | From:SeekIC

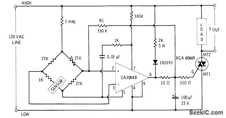
Developed for use with AC sensor in one leg of bridge. CA3094 is shut down on negative half-cycles of line. When bridge is unbalanced so as to make pin 2 more positive than pin 3, IC is off at instant that AC line swings positive; pin 8 then goes high and drives triac into conduction. Triac conduction is maintained on next negative half-cycle by energy stored in 100-μF capacitor. Bridge unbalance in opposite direction does not trigger triac.-E. M. Noll, Linear IC Principles, Experiments, and Projects, Howard W, Sams, Indianapolis, IN, 1974, p 313-314.
Reprinted Url Of This Article:
http://www.seekic.com/circuit_diagram/Control_Circuit/BRIDGE_TRIGGERED__TRIAC.html
Print this Page | Comments | Reading(3)
Code: