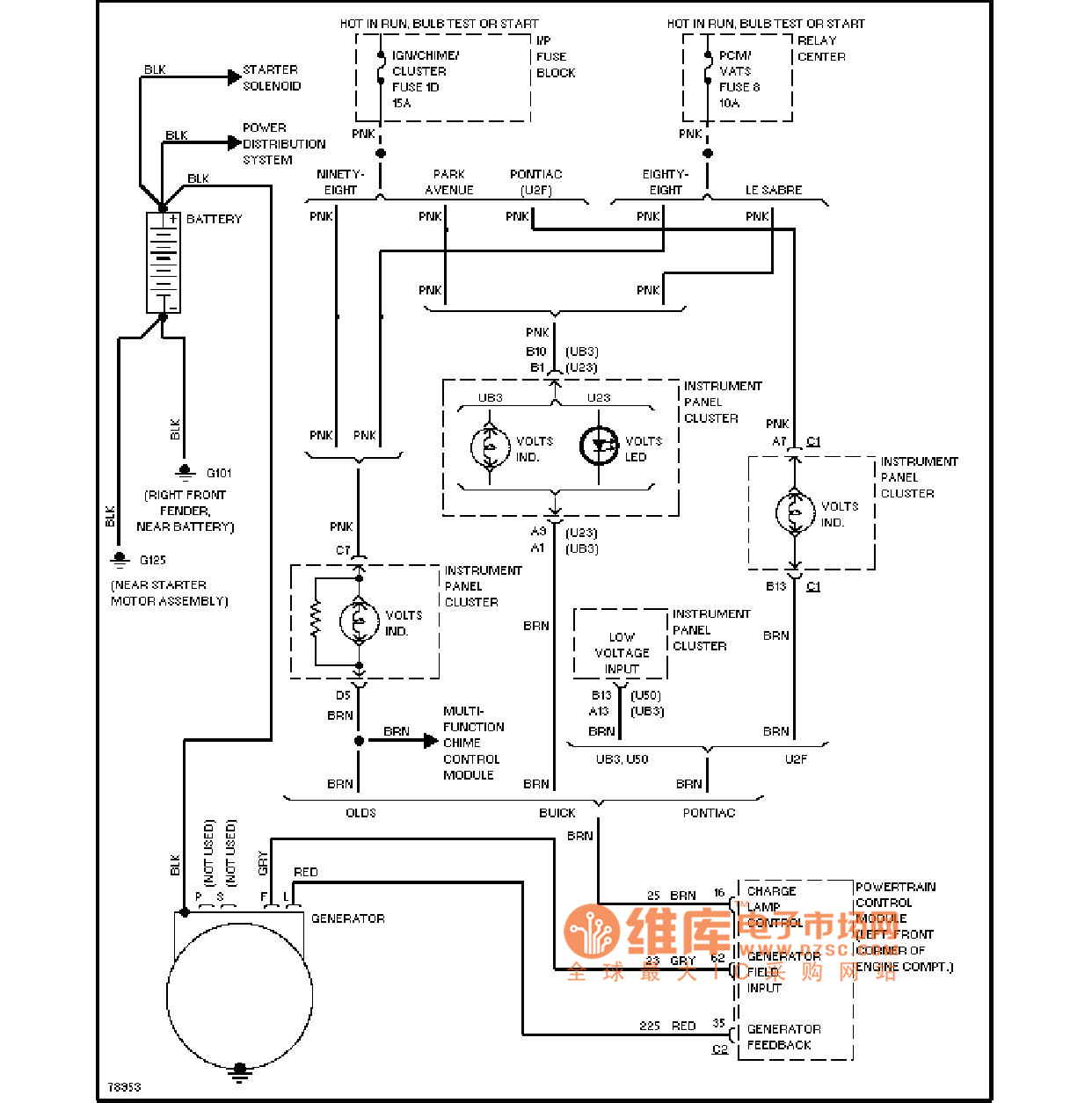
Published:2011/4/10 21:53:00 Author:Jessie | Keyword: charging department | From:SeekIC

Reprinted Url Of This Article:
http://www.seekic.com/circuit_diagram/Control_Circuit/Buick_charging_department_circuit_diagram.html
Print this Page | Comments | Reading(3)
Code: