Published:2009/7/16 5:54:00 Author:Jessie | From:SeekIC

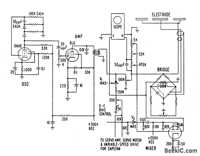
Uses sensing probe as one arm of capacitance bridge that is normally balanced with respect to 10-kc phase-shift oscillator signal. Oscillator output is compared with bridge unbalance in mixer that determines directional error. Output of mixer is amplified to control servo-driven rheostat which in turn controls speed at which wire is pulled, to hold capacitance within desired limits. Sensing electrode is water trough, with water in contact with extruded insulation to form one side of unknown capacitor. Wire is grounded to form other side.-J. Markus and V. Zeluff, Handbook of Industrial Electronic Control Circuits, McGraw-Hill, N.Y., 1956, p 18.
Reprinted Url Of This Article:
http://www.seekic.com/circuit_diagram/Control_Circuit/CONTROLLING_EXTRUSION_OF_PLASTIC_ON_WIRE.html
Print this Page | Comments | Reading(3)
Code: