Published:2009/6/29 22:20:00 Author:May | From:SeekIC

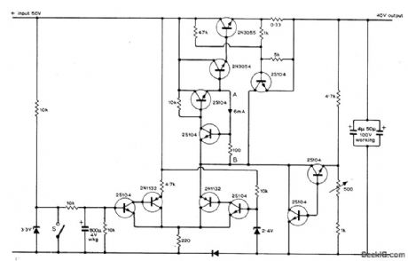
Addition of current control to 40-V regulated power supply for audio amplifier elimin ates switch-on transients that sometimes cause lilming loudspeaker thumps. Switch S,which can be either relay or third pole on standard ON/OFF switch of amplifier,is opened to initiats charging of 800-μF capacitor that allows gradual buildup of output current ,Similar transient suppression occurs when switch is closed to initiate current run-down as set is turned off,Run-up rundown times are a few seconds each,Article also tives simpler current control circuit suitable for use with unregulated supplies,-P.J.Briody,Power Supply Delayed Switching,Wirless World, March 1975, p 139-141
Reprinted Url Of This Article:
http://www.seekic.com/circuit_diagram/Control_Circuit/CURRENT_CONTROLLED_SWTCHING.html
Print this Page | Comments | Reading(3)
Code: