© 2008-2012 SeekIC.com Corp.All Rights Reserved.
Published:2009/7/7 23:11:00 Author:May | From:SeekIC

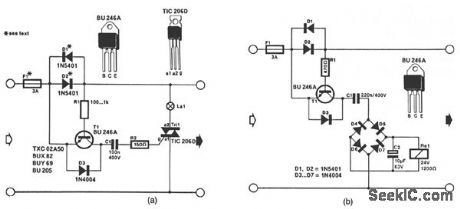
The circuit in Fig. 56-11a lights the signal lamp upon detecting a line current consumption of more than 5 mA, and handles currents of several amperes with appropriate diodes fitted in the Dl and D2 positions. Transistor T1 is switched on when the drop across D1/D2 exceeds a certain level. Diodes from the well-known 1N400x series can be used for currents of up to 1 A, while 1N540x types are rated for up to 3 A. Fuse Fl should suit the particular application.The circuit in Fig. 56-11b is a current-triggered alarm. Rectifier bridge D4 through D7 can only provide the coil voltage for Rel when the current through D1/D2 exceeds a certain level, because then series capacitor C1 passes the alternating main current. Capacitor C1 needs to suit the sensitivity of the relay coil. This is readily effected by connecting capacitors in parallel until the coil voltage is high enough for the relay to operate reliably.
Reprinted Url Of This Article:
http://www.seekic.com/circuit_diagram/Control_Circuit/CURRENT_MONITOR_AND_ALARM.html
Print this Page | Comments | Reading(3)
Response in 12 hours
© 2008-2012 SeekIC.com Corp.All Rights Reserved.
Code: