Published:2009/7/24 4:58:00 Author:Jessie | From:SeekIC

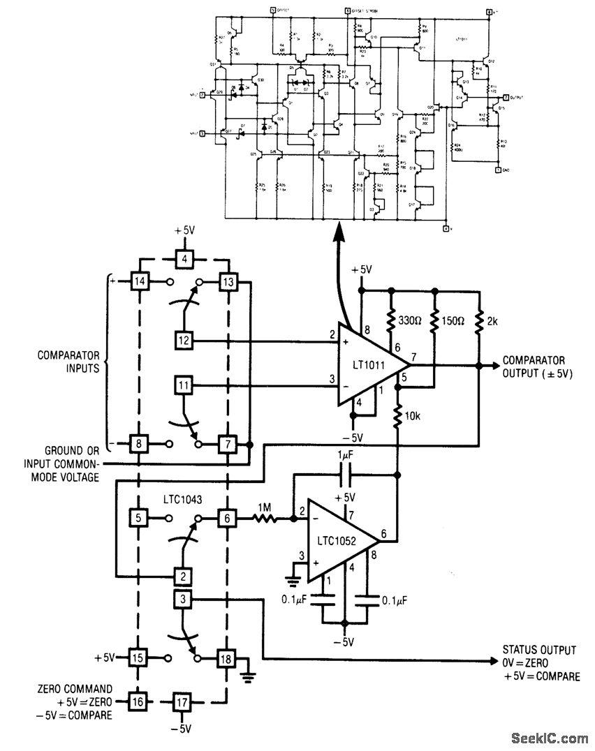
Fig. 15-39 This circuit uses an LTC1043 (Fig. 1-4B) to stabilize a high-speed low-drift comparator. The circuit is applicable only in situations where some dead time is available for zeroing action to occur. Comparator offset is well within 5μV, with negligible temperature drift. Notice that the status output (pin 3) should be used to indicate the circuit operating state, rather than the zero command (pin 16), because the status-output timing includes the 50-ns delay of the LTC1043 switch. Linear Technology Linear Applications Handbook 1990, p. AN9-11.
Reprinted Url Of This Article:
http://www.seekic.com/circuit_diagram/Control_Circuit/Chopper_stabilized_comparator.html
Print this Page | Comments | Reading(3)
Code: