© 2008-2012 SeekIC.com Corp.All Rights Reserved.
Published:2011/9/5 4:08:00 Author:Lucas | Keyword: DC-AC conversion, control circuit | From:SeekIC

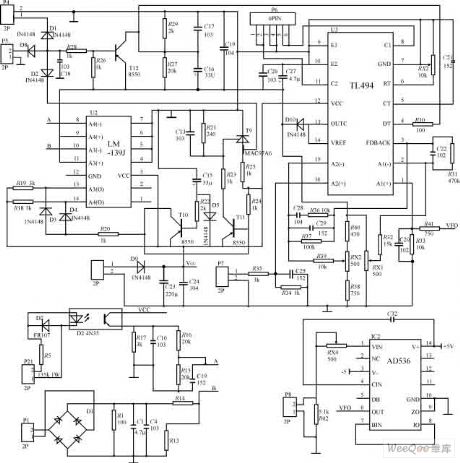
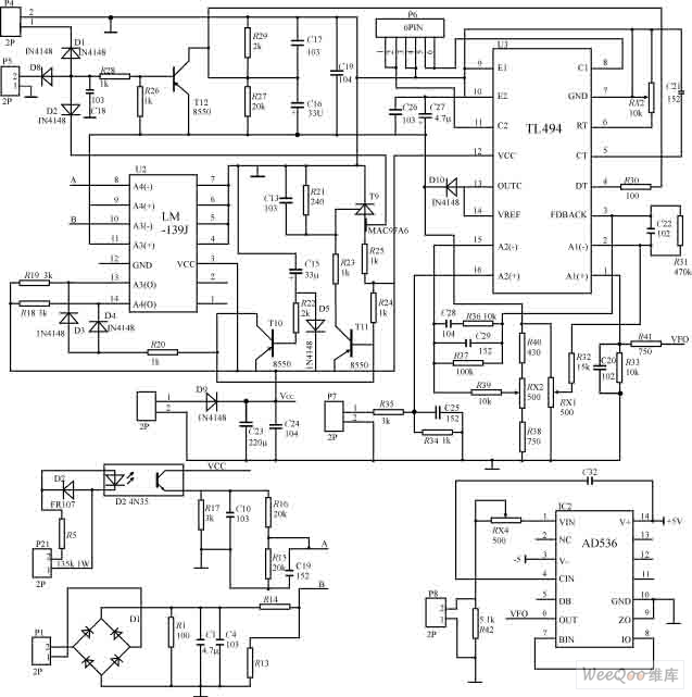
In the figure, the TL494 is used as the core to form the PWM driver and protection circuit, and the changing frequency is 50kHz. 115V output voltage is sent to P8 after stepping-down and isolating, then it is sent to TL494 error amplifier A1 after getting RMS by passing AD536, and it is used as the system's closed-loop voltage control. The current of push-pull inverter circuit is sent to control panel to do signal processing by P7 after passing current transformer sampler, then it is sent to the TL494 error amplifier A2 as the current-loop control system. TL494 outputs driver signal is amplified by passing P6, then it is sent to the main board.
Reprinted Url Of This Article:
http://www.seekic.com/circuit_diagram/Control_Circuit/DC_AC_conversion_circuit_control_circuit_diagram.html
Print this Page | Comments | Reading(3)
Response in 12 hours
© 2008-2012 SeekIC.com Corp.All Rights Reserved.
Code: