Published:2009/7/14 3:40:00 Author:May | From:SeekIC

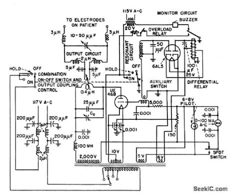
Monitor circuit stops 27.12-Mc oscillator and sounds buzzer when frequency drifts beyond legal limits established by FCC.-J. Markus and V. Zeluff, Handbook of Industrial Electronic Control Circuits, McGraw-Hill, N.Y., 1956, p 100.
Reprinted Url Of This Article:
http://www.seekic.com/circuit_diagram/Control_Circuit/DIATHERMY_FREQUENCY_MONITOR_AND_CONTROL.html
Print this Page | Comments | Reading(3)
Code: