Published:2011/6/27 3:12:00 Author:Sue | Keyword: Domestic, Seismic, Alarm | From:SeekIC

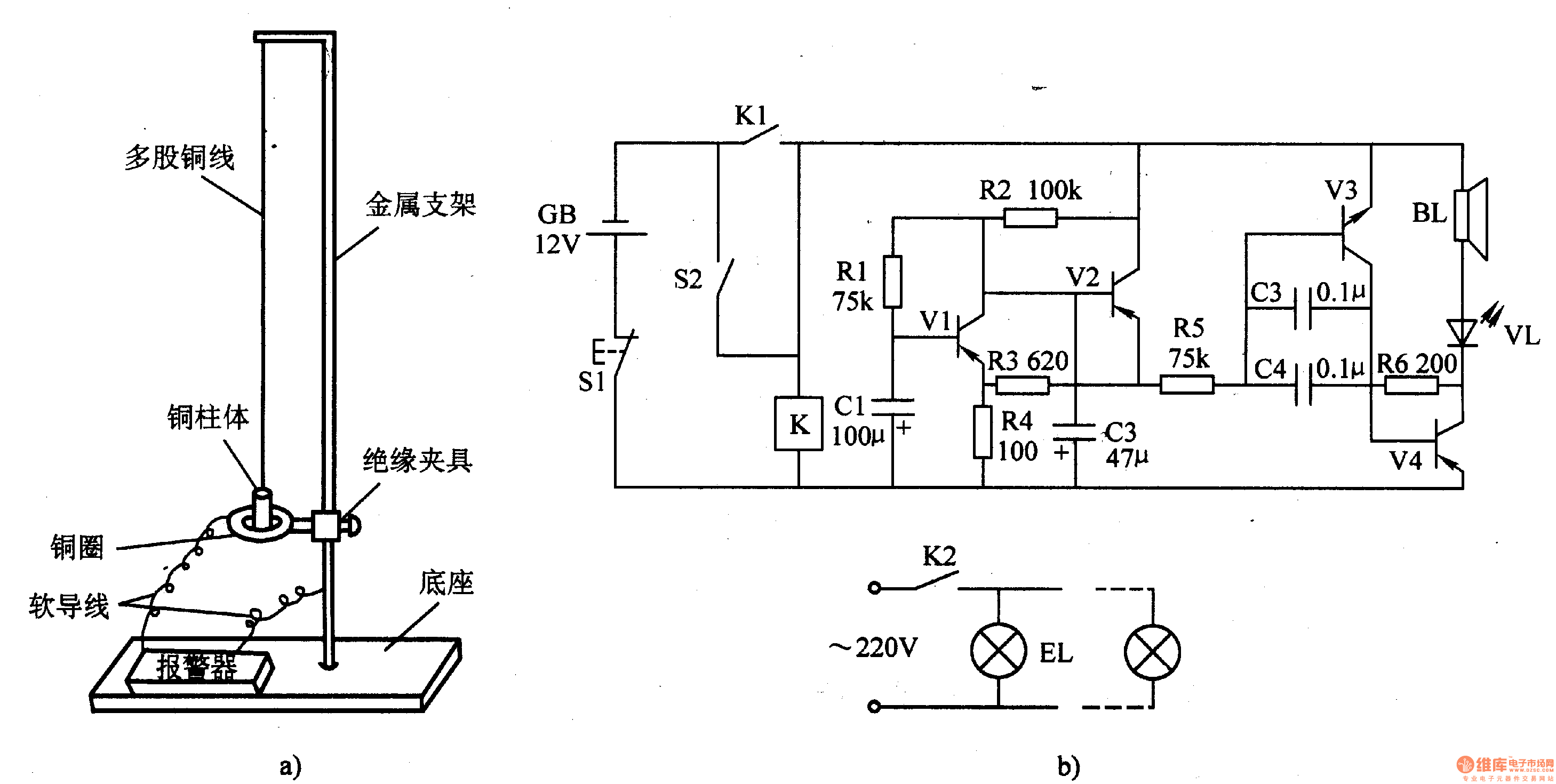
When there is no earthquake,S2 is disconnected and K is not connected. The audio oscillator and low frequent oscillator don't work. BL doesn't make a sound and VL and BLare not illuminated.
When there is an earthquake, S2 is connected and K is connected. The oscillators begin to work. BL makes an alarm sound and VL will twinkle with the alarm sound. At the same time, K2 will illuminated EL.
When S1 is pushed, the alarm can be canceled.
Reprinted Url Of This Article:
http://www.seekic.com/circuit_diagram/Control_Circuit/Domestic_Seismic_Alarm_4.html
Print this Page | Comments | Reading(3)
Code: