Published:2009/7/23 22:43:00 Author:Jessie | From:SeekIC

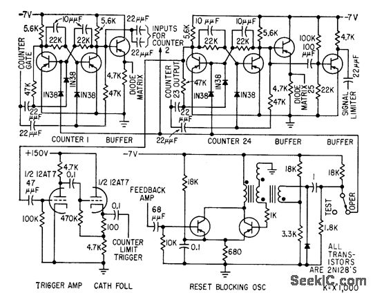
Counter, limit trigger, and blocking oscillator ore given for encoder used for storing and reading out elapsed time between consecutive randomly occurring events. First 23 counters are identical.-R. J. Kelso and J. C. Groce, Encoder Measures Random Event Time Intervals, Electronics, 32:12, p 48-51.
Reprinted Url Of This Article:
http://www.seekic.com/circuit_diagram/Control_Circuit/ENCODER_COUNTER.html
Print this Page | Comments | Reading(3)
Code: