Published:2009/7/23 22:07:00 Author:Jessie | From:SeekIC

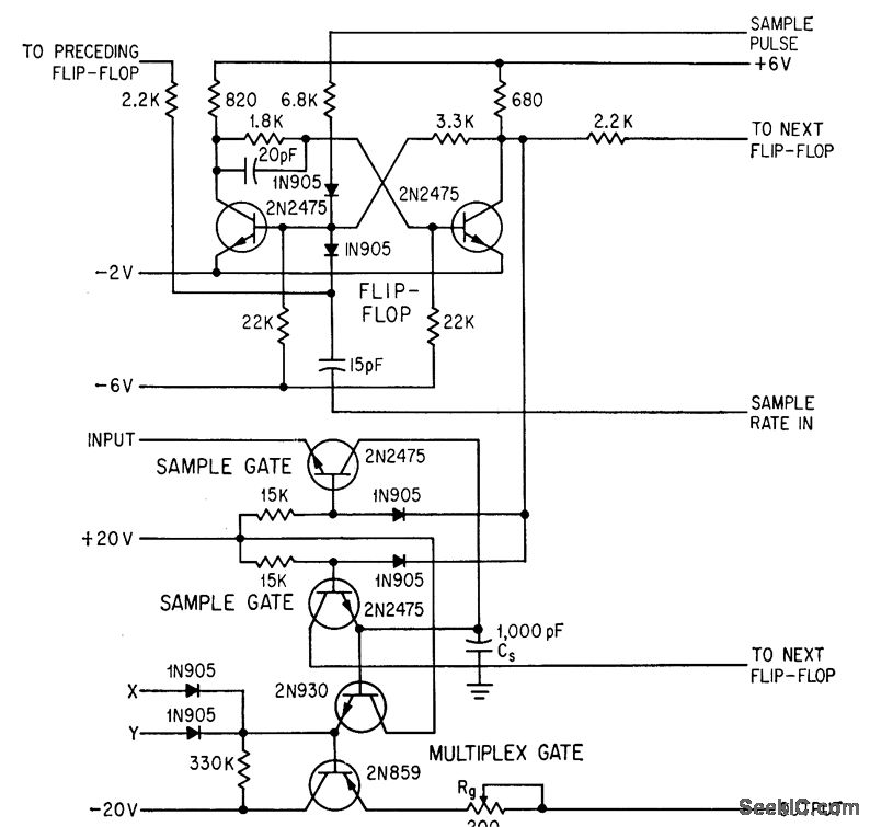
Sampled slices of incoming radar pulse are converted to binary digital form at 10-Mc rate, using flip-flop to connect sample-and- hold capacitor Cs to signal amplifiers. Effective aperture time of sample gate is 20 nsec. Multiplex gate feeds sampled signal values to analog-digital converter at proper time as selected by multiplex counter of system.-A. Hakimoglu and R. D. Kulvin, Sampling Ten Million Words a Second, Electronics, 37:8, p 52-57.
Reprinted Url Of This Article:
http://www.seekic.com/circuit_diagram/Control_Circuit/FLIP_FLOPS_CONTROL_SAMPLE_AND_HOLD.html
Print this Page | Comments | Reading(3)
Code: