Published:2009/7/6 9:14:00 Author:May | From:SeekIC

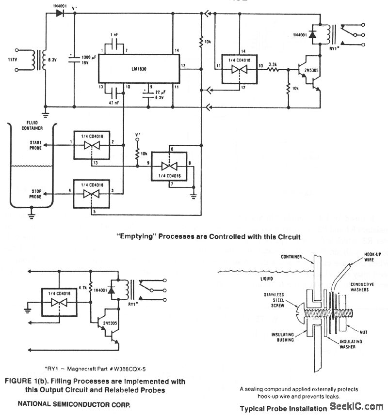
This circuitis designed to detect the presence or absence of aqueous fluids. An ac signal generatedon-chipis passed through two probes within the fluid. A detector determines the presence of the fluid byusmg the probes in a voltage divider circuit and measunng the signal level across the probes. An ac signalis used to prevent plating or dissolving of the probes as Occurs when a dc signal is used. A pinis availablefor connecting an external resistancein cases where the fluid impedanceis not compatible with the internal 13-KΩ divider resistance.
Reprinted Url Of This Article:
http://www.seekic.com/circuit_diagram/Control_Circuit/FLUID_LEVEL_CONTROL.html
Print this Page | Comments | Reading(3)
Code: