Published:2009/6/25 2:44:00 Author:May | From:SeekIC

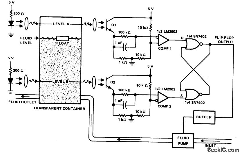
This circuit can be used to maintain fluid between two levels. Variations on this control circuit can be made to keep something that moves within certain boundary conditions.
Reprinted Url Of This Article:
http://www.seekic.com/circuit_diagram/Control_Circuit/FLUID_LEVEL_CONTROLLER.html
Print this Page | Comments | Reading(3)
Code: