© 2008-2012 SeekIC.com Corp.All Rights Reserved.
Published:2009/7/24 7:38:00 Author:Jessie | From:SeekIC

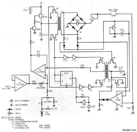
A 4- to 20-mA current-loop transmitter is frequently required in industrial process control. Because of uncertain or dangerous common-mode voltages, it is desirable that the generated current be completely galvanically isolated from the transmitter input. This circuit does this while operating from a single 5-V supply. To calibrate this circuit, apply 0-V input and adjust the 4-mA trim for 4.00-mA output (0.064 V across the 16-Ω shunt). Next, apply 2.56-V input and set the 20-mA trim for 20.00-mA output (0.3200 V across the 16-Ω shunt). Repeat this procedure until both points are fixed. Notice that the 2.56-V input range is directly compatible with D/A converter (chapter 6) outputs, which permits digital control. Linear Technology Corporation, 1991, AN45-6.
Reprinted Url Of This Article:
http://www.seekic.com/circuit_diagram/Control_Circuit/Floating_current_loop_transmitter.html
Print this Page | Comments | Reading(3)
Response in 12 hours
© 2008-2012 SeekIC.com Corp.All Rights Reserved.
Code: