Published:2011/6/26 5:23:00 Author:Sue | Keyword: Fluorescent Lamp, Electronic, Ballast | From:SeekIC

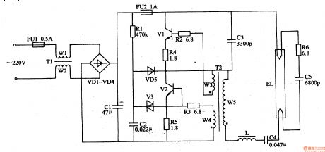
When the power is on, the 220v voltage will provide the oscillate circuit with 300v working voltage after filtration and rectification. It will charge C2 by R1 and when the voltage reaches a certain value, V3 is connected and the oscillate circuit begins to work. V1 and V2 are connected and EL will be provided with working voltage which will illuminate EL.
Reprinted Url Of This Article:
http://www.seekic.com/circuit_diagram/Control_Circuit/Fluorescent_Lamp_Electronic_Ballast_3.html
Print this Page | Comments | Reading(3)
Code: