© 2008-2012 SeekIC.com Corp.All Rights Reserved.
Published:2009/7/24 2:50:00 Author:Jessie | From:SeekIC

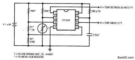
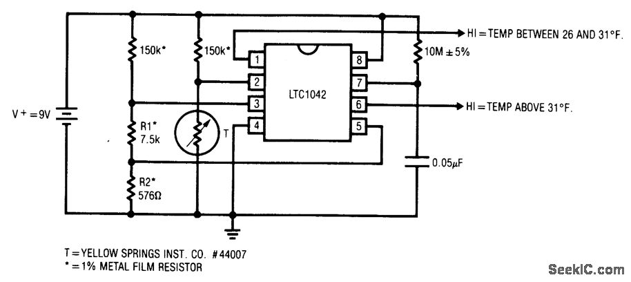
Fig. 13-30 This circuit shows a very simple configuration for a freezer alarm. Such circuits are used in industrial and home freezers as well as in refrigerated trucks and rail cars. The LTC1042 is a sampled-operation window comparator. The 10 MΩ/0.05μF combination sets a sample rate of 1 Hz, and the bridge values program the internal window comparator for the outputs shown. For normal freezer operation, pin 1 is high and pin 6 is low. Over-temperature reverses this state and can trigger an alarm. Circuit current consumption is about 80μA. Linear Technology, Linear Applications Handbook 1990, p. AN23-7.
Reprinted Url Of This Article:
http://www.seekic.com/circuit_diagram/Control_Circuit/Freezer_alarm.html
Print this Page | Comments | Reading(3)
Response in 12 hours
© 2008-2012 SeekIC.com Corp.All Rights Reserved.
Code: