Published:2011/5/16 3:13:00 Author:Sue | Keyword: Frost, Alarm | From:SeekIC


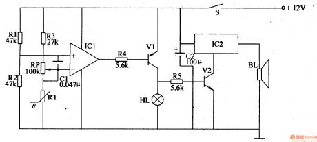
Working Principle:
When there is no frost, the temperature is relatively high, so RT's resistance value is low. IC's syntropy input terminal will have a higher voltage than its reverse input terminal. The output terminal will output high level, making V1 and V2 disconnected, HL is not illuminated. IC2 doesn't work and BL makes no sound.
When there is frost, the temperature becomes lower,so RT's resistance value will be higher, making IC's reverse input terminal have a higher voltage than its syntropy input terminal. The output will have low level, making V1 and V2 connected, and HL is illuminated. IC2 begins to work and BL makes a warning sound.
Reprinted Url Of This Article:
http://www.seekic.com/circuit_diagram/Control_Circuit/Frost_Alarm_1.html
Print this Page | Comments | Reading(3)
Code: