Published:2011/6/25 7:46:00 Author:Sue | Keyword: Intermittent, Current, Controler | From:SeekIC

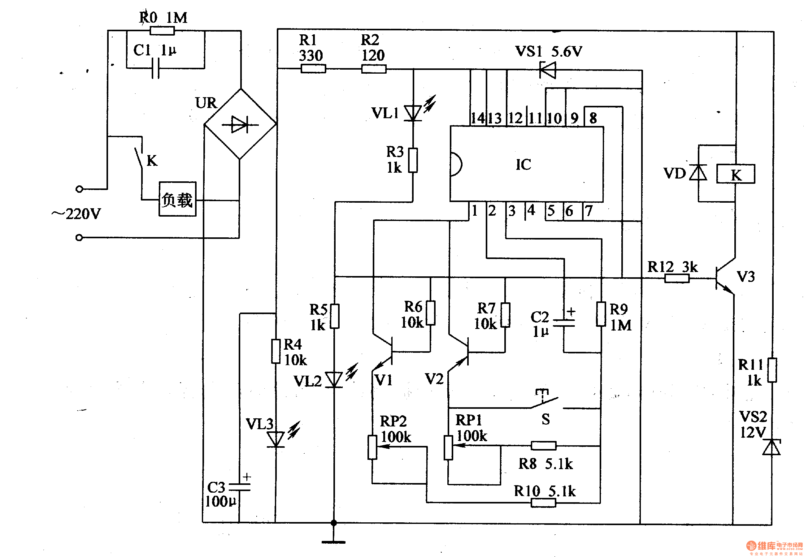
When the switch is on, the 220V voltage will be divided into 3 circuits. One provides K with 12V working voltage. One provides IC with 5.6V voltage. The other one illuminates VL3.
When IC begins to work, its pin 8outputs low level which will illuminate VL2. Then V1 V3 are disconnected and VL1 is illuminated.
When it stops working, its pin 8outputs high level, which will make V1 V3 connected and VL1 off and VL2 illuminated.
Reprinted Url Of This Article:
http://www.seekic.com/circuit_diagram/Control_Circuit/Intermittent_Current_Controler_1.html
Print this Page | Comments | Reading(3)
Code: