Published:2009/6/29 23:53:00 Author:May | From:SeekIC

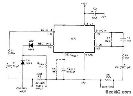
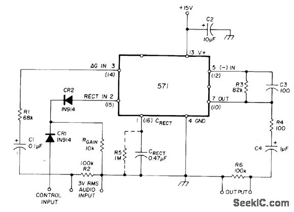
Uses Signetics NE571 or NE570 analog compandor. Gain is determined by current developed through RGAIN in conjunction with intemal 1.8-V voltage reference. When control input is low, normal current flowsthrough RGAIN When control signal is high, CR1 is forward-biased, interrupting current flow, and output is attenuated.-W. G. Jung, Gain Control IC for Audio Signal Processing, Ham Radio, July 1977, p 47-53.
Reprinted Url Of This Article:
http://www.seekic.com/circuit_diagram/Control_Circuit/LOW_ON_LOGIC_CONTROL.html
Print this Page | Comments | Reading(3)
Code: