Published:2011/7/28 20:40:00 Author:Ecco | Keyword: Liquid level , automatic controller | From:SeekIC

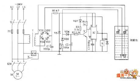
The liquid level automatic controller circuit is composed of the power supply circuit, level detection circuit and control implementation circuit, and the circuit is shown as the chart. Power supply circuit is composed of the knife switch Q, fuse FU, power transformer T, rectifier diodes VD1 ~ VD4, current limiting resistors R1 and R5, filter capacitor C1 and Zener diode VS. Level detection circuit is composed of the high-level electrode H, low-level electrode L and the main electrode M. Control implementation circuit is composed of the transistor V, relay K, time-base integrated circuit IC, diodes VD5 ~ VD8 and external RC components.
Reprinted Url Of This Article:
http://www.seekic.com/circuit_diagram/Control_Circuit/Liquid_level_automatic_controller_circuit_diagram_6.html
Print this Page | Comments | Reading(3)
Code: