Published:2011/5/17 20:41:00 Author:Nicole | Keyword: Motor, electronic governor controller | From:SeekIC

The circuit work theory
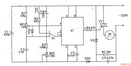
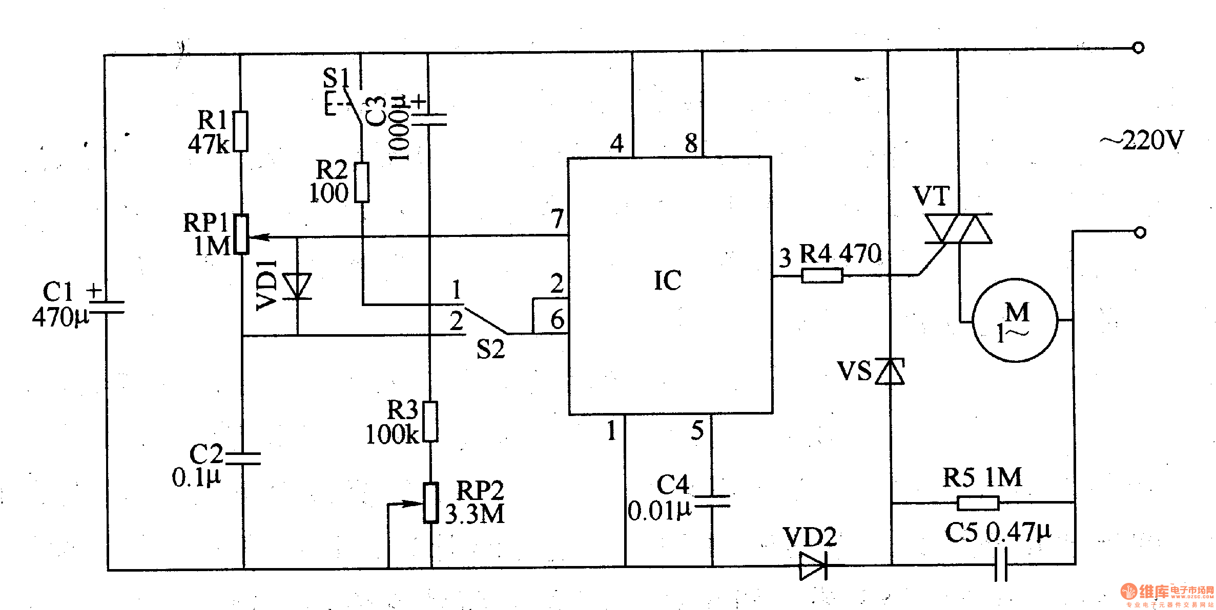
This motor electronic governor controller circuit is composed of power supply circuit, time control/trigger pulse generator circuit and control implement circuit, the circuit is shown in the figure 8-61.
The power supply circuit is made of depressurization capacitor C5, steady voltage diode VS, rectifier diodes VD2, filter capacitors C1.
The time control/trigger pulse generator circuit consists of time base integrated circuit IC, control switch S1, timing/voltage regulation selection switch S2, resistors R1-R3, potentiometers RP1, RP2, capacitors c2-c4.
The control implement circuit is composed of resistor R4 and SCR VT.
Reprinted Url Of This Article:
http://www.seekic.com/circuit_diagram/Control_Circuit/Motor_electronic_governor_controller_4.html
Print this Page | Comments | Reading(3)
Code: