Published:2011/5/19 1:35:00 Author:Lucas | Keyword: Motor, electronic speed controller | From:SeekIC

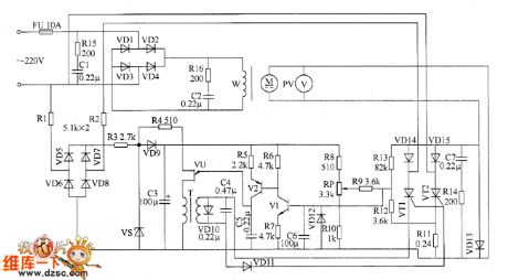
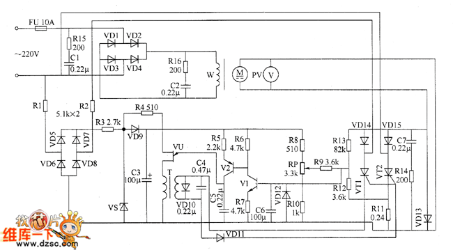
The motor electronic speed controller circuit consists of power supply circuit, excitation circuit, trigger circuit and speed control circuit, the circuit is shown as the chart. Power supply circuit consists of the fuse FU, resistors R1 ~ R3, rectifier diodes VD5 ~ VD9, Zener diode VS and filter capacitor C3. Excitation circuit consists of resistors R15 and R16, capacitors C1, C2 and diodes D1 ~ D4. Trigger control circuit is composed of the pulse transformer T, single-junction transistor VU, transistors V1, V2, diodes VD10 ~ VD12, capacitors C4 ~ C6 and resistors R4 ~ R7. Speed control circuit consists of the intergranular tubes VT1, VT2, diodes VD13 ~ VD15, resistors R8 ~ R14, capacitor C7 and potentiometer RP.
Reprinted Url Of This Article:
http://www.seekic.com/circuit_diagram/Control_Circuit/Motor_electronic_speed_controller_circuit_diagram_1.html
Print this Page | Comments | Reading(3)
Code: