Published:2011/5/18 6:43:00 Author:Lucas | Keyword: Motor , electronic speed controller | From:SeekIC

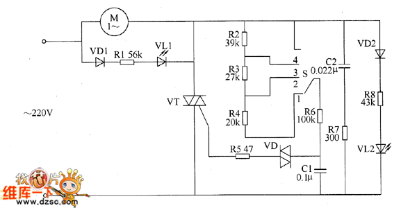
The motor electronic speed controller circuit consists of intergranular tube VT, diode VD1, VD2, bidirectional trigger diode VD, LEDs VL1, VL2, capacitors GI, C2, resistors R1 ~ R8, speed control switch S, motor M and so on, the circuit is shown as the chart. Changing the gear of S speed switch can change the charging and discharging rate of capacitor C1, thereby the thyristor conduction angle of thyristor VT is changed. The voltage on the two ends of C1 can trigger VT and make it turn on by VD, the AC voltage across the motor M is controlled by changing the conduction angle, thus the M's running speed is changed. VL1 and VL2 are the working status indicator LEDs. When S is placed on the 1 block, VL2 is lit; when the S is placed on the 4 block, VL1 is lit.
Reprinted Url Of This Article:
http://www.seekic.com/circuit_diagram/Control_Circuit/Motor_electronic_speed_controller_circuit_diagram_5.html
Print this Page | Comments | Reading(3)
Code: