Published:2011/8/21 21:42:00 Author:Ecco | Keyword: Motor , electronic speed controller | From:SeekIC

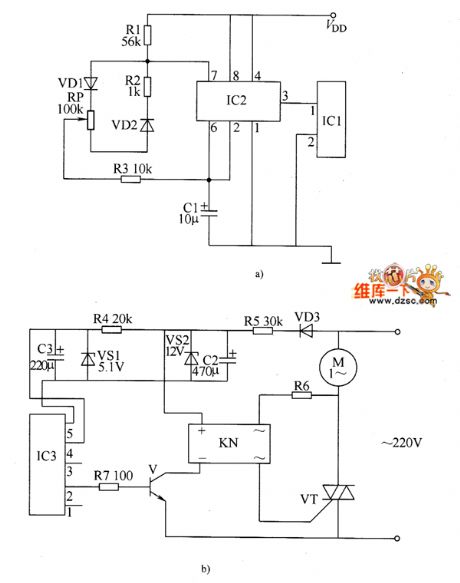
The electronic motor speed controller circuit consists of wireless remote control transmitter circuit, wireless remote control receiver control circuit, and it is shown as the chart. Wireless remote control transmitter circuit is composed of the micro-power wireless remote control transmitter IC module IC1, time-base integrated circuit IC2, diodes vD1, VD2, resistors R1 ~ R3, potentiometer wireless remote control receiver control circuit is composed of the micro-power wireless remote control receiver IC module IC3, voltage regulator diodes VS1, VS2, resistors M ~ R7, diode VD3, transistor V, solid state relays KN (SSR) and thyristor VT.
Reprinted Url Of This Article:
http://www.seekic.com/circuit_diagram/Control_Circuit/Motor_electronic_speed_controller_circuit_diagram_7.html
Print this Page | Comments | Reading(3)
Code: