Published:2011/6/27 20:52:00 Author:Nicole | Keyword: Motor, protector | From:SeekIC

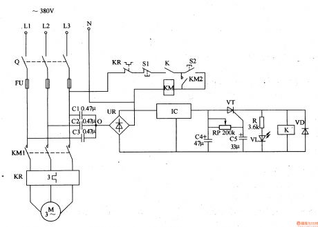
When the three-phase power supply is normal, the common contact 0 of detection capacitors C1-C3 has no current, the both sides of C4 has no voltage, thyristor VT is in off state, relay K does not pull in, the normally closed contact K is turned on, LED VL does not light, motor M works normally.
KP is heat relay, S1 is stop button, S2 is starter button, R is current limiting resistor.
The delay circuit is composed of potentiometer RP, capacitor C5 or thyristor VT, it can prevent protector from wrong actions due to serious harmonic interference or instantaneous voltage fluctuation.
Reprinted Url Of This Article:
http://www.seekic.com/circuit_diagram/Control_Circuit/Motor_protector_7.html
Print this Page | Comments | Reading(3)
Code: