Published:2011/7/19 21:05:00 Author:TaoXi | Keyword: Motorcycle, anti-thief, alarm circuit | From:SeekIC

The principle of the circuit
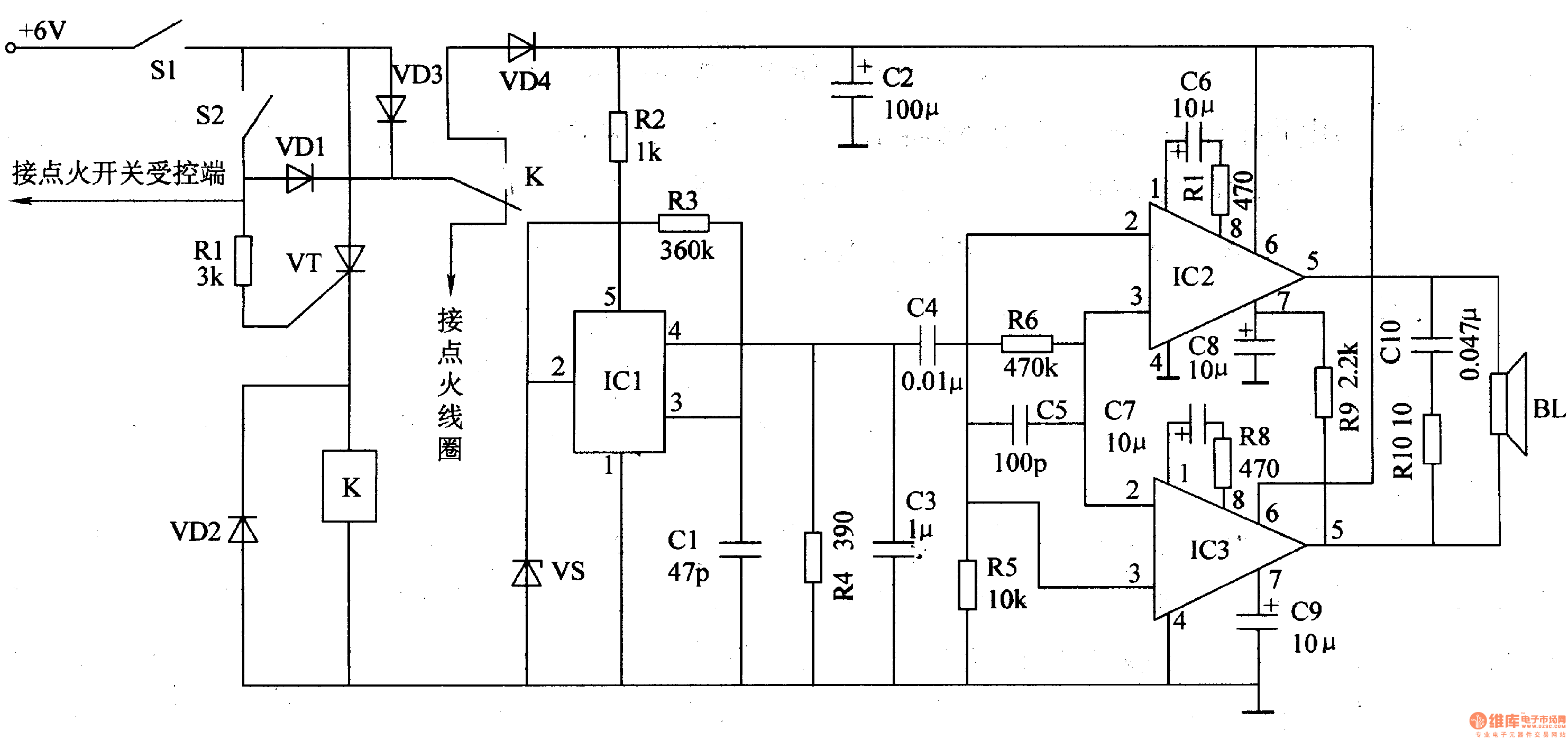
The motorcycle anti-thief alarm circuit is composed of the detection control circuit, the voice generator and the audio power amplifier output circuit, the circuit is as shown in figure 7-92.
The detection control circuit is composed of the power switch S1, the mercury switch S2, the diodes VDl-VD3, the resistor RI, the transistor VT and the relay K.
The voice generator circuit is composed of the diode VD4, the voltage stabilization diode VS, the resistors R2 and R3, the capacitor Cl and the analog voice integrated circuit ICl.
The udio power amplifier output circuit is composed of the audio power amplifier integrated circuits IC2 and IC3, the resistors R4-Rl0, the capacitors C2-C10 and the speaker BL.
Reprinted Url Of This Article:
http://www.seekic.com/circuit_diagram/Control_Circuit/Motorcycle_anti_thief_alarm_circuit_9.html
Print this Page | Comments | Reading(3)
Code: