Published:2009/7/20 1:45:00 Author:Jessie | From:SeekIC

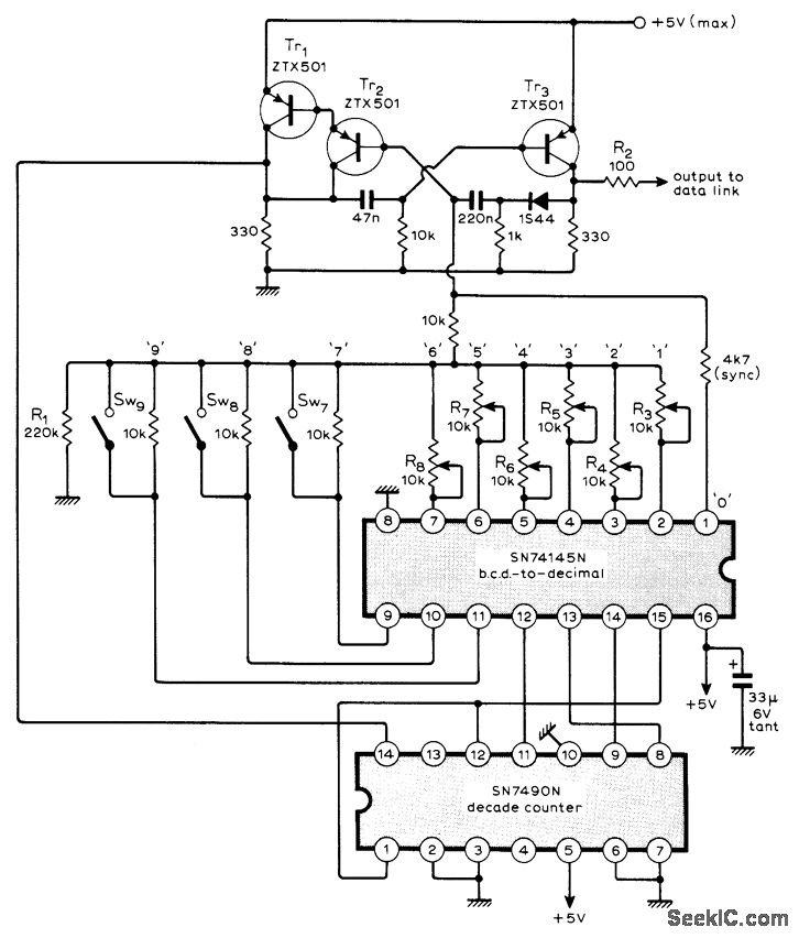
Use of 'Ff L ICs gives low component count for remote control sys-tem having nine fully proportional channels. Input channels can be potentiometers for fully proportional information and switched resistors for go/no-go or multistep information.Coder scans the nine parallel inputs sequentially and presents them to single-line data link as series of nine varying-width pulses followed by fixed-width sync pulse. Article describes coder operation in detail and gives circuits for corresponding decoder and servoamplifier at receiving end of data link.-M. F. Bessant, Multi-Channel Proportional Remote Control, Wireless World, Oct. 1973, p 479-482.
Reprinted Url Of This Article:
http://www.seekic.com/circuit_diagram/Control_Circuit/NINE_CHANNEL_CODER.html
Print this Page | Comments | Reading(3)
Code: