Published:2009/6/29 3:47:00 Author:May | From:SeekIC

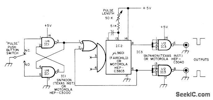
Circuit generates only one rectangular pulse for each actuation of pushbutton switch, even if contacts bounce.TTL gates IC1 are wired as RS flip-flop (latch) that triggers mono MVBR IC2 having fixed-duration positive and negative output pulses.Output drives are increased by TTL inverting buffer gates.—H. Olson, Further Adventures of the Bounceless Switch, 73 Magazine, Feb. 1975, p 111-114.
Reprinted Url Of This Article:
http://www.seekic.com/circuit_diagram/Control_Circuit/ONE_PULSE_PER_PUSH.html
Print this Page | Comments | Reading(3)
Code: