Published:2009/7/20 1:46:00 Author:Jessie | From:SeekIC

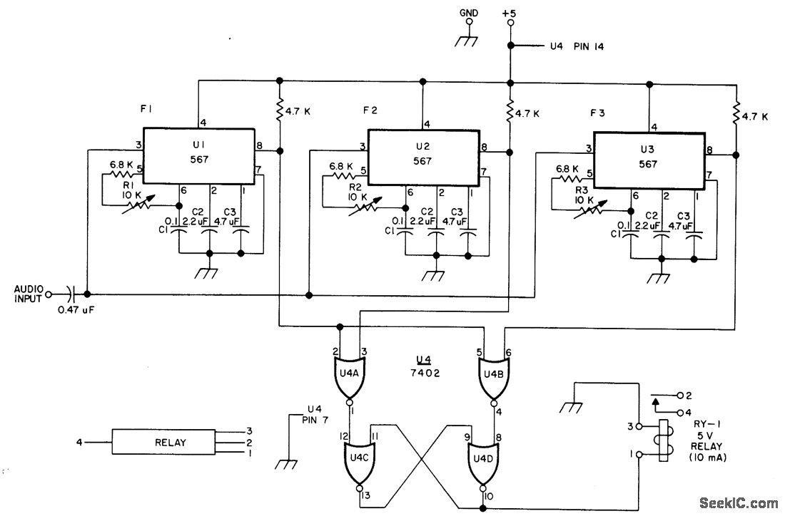
Used for decoding two Touch-Tone digits to give operation or release of relay by remote control over wire line. Three 567 tone decoders and 7402 quad gate are adjusted to recognize tones corresponding to any two keys in given row or column on Touch-Tone keyboard. As example, * key generates 941 and 1209 Hz, and circuit can be adjusted so these two frequencies energize relay. Similarly, pushing of # key generates 941 and 1477 Hz that can be used for deenergizing relay.-W. J. Hosking, Simple New TT Decoder, 73 Magazine, April 1976, p 52-53.
Reprinted Url Of This Article:
http://www.seekic.com/circuit_diagram/Control_Circuit/ON_OFF_CONTROL_BY_THREE_TONES.html
Print this Page | Comments | Reading(3)
Code: