Published:2009/7/6 23:53:00 Author:May | From:SeekIC

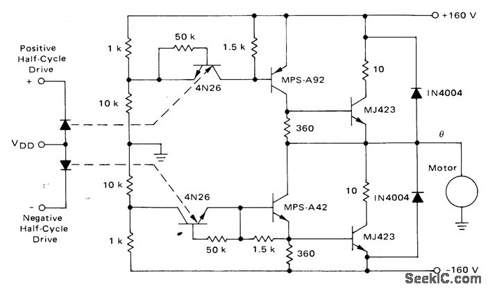
Power stage using Motorola 4N26 optoisolators and push-pull transistors drives fractional -horsepower single-phase AC motor over speed range of 5% to 100% of base speed. Input drives are provided by pulse-width modulation inverter using stored program in ROM to generate sine-weighted pulse trains to provide variable-frequency drive.-T. Mazur, ”ROM-Digital Approach to PWM-Type Speed Control of AC Motors,”Motorola, Phoenix, AZ, 1974, AN-733, p12.
Reprinted Url Of This Article:
http://www.seekic.com/circuit_diagram/Control_Circuit/PWM_SPEED_CONTROL.html
Print this Page | Comments | Reading(3)
Code: