Published:2011/6/23 22:26:00 Author:Rebekka | Keyword: Photoelectric automatic controller | From:SeekIC

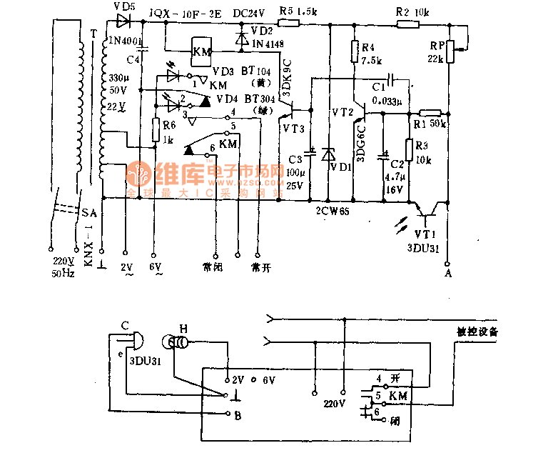
Photoelectric automatic controller is - kind of fast action of light control devices. It is used for the automatic start, automatic stop hunger, moving the door to protect from power counting, automatic alarm, etc. It is suitable for mechanical instruments, metallurgy, textile, paper and other production processes. Its working principle is shown as below. 220V AC passes T Buck and secondary turns into 22V. A stable voltage provided for VT2 regulated by the VD5, C4 rectifier, VDl. When the VT1 element photodiode is exposed to light, it passes the resistance and make the vT2 base key rise. The VT2 turns into saturation mode.
Reprinted Url Of This Article:
http://www.seekic.com/circuit_diagram/Control_Circuit/Photoelectric_automatic_controller_circuit_diagram.html
Print this Page | Comments | Reading(3)
Code: