Published:2011/9/16 1:51:00 Author:Ecco | Keyword: Plastic recycling machine, control circuit | From:SeekIC

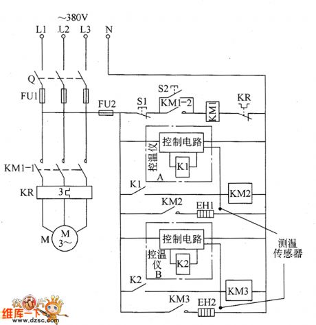
The plastic recycling machine control circuit is composed of the main control circuit of the motor and heater temperature control circuit, and it is shown as the chart. The main control circuit of the motor is composed of the knife switch Q, fuses FU1 and FU2, AC contactor KM1, thermal relay KR, stop buttons S1, S2 and motor start button M. Heater temperature control circuit is composed of the AC contactors KM1 and KM2, temperature control device A, temperature control device B, plastic preheating ring heater EH1 and melting electric heater EH2. KM2 and KM3 use the AC contactors with coil voltage in 220V.
Reprinted Url Of This Article:
http://www.seekic.com/circuit_diagram/Control_Circuit/Plastic_recycling_machine_control_circuit_diagram.html
Print this Page | Comments | Reading(3)
Code: