Published:2011/5/19 8:04:00 Author:Felicity | Keyword: Light load Energy Saver of Motor, | From:SeekIC

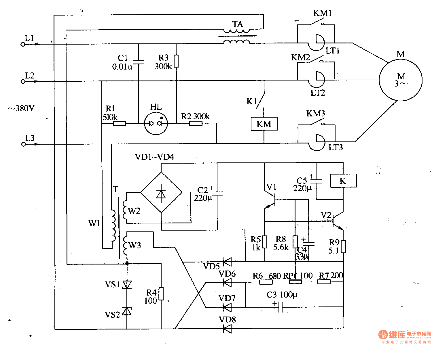
Work of the circuit
Once it is powered, 380V AV voltage will be supplied to motor M through reator LTl-LT3. In the same time current transformer TA will produce sensor signal voltage which will make V1 and V2 saturated conducted. Then the motor will work with full voltage. When the motor is work it maybe has light load or even no load. So the sensor signal voltage on current transformer TA will reduce and this leads to the motor's decompressed operation. When the motor's load is becoming heavier, and the sensor signal voltage on current transformer TA reaches a vertain figure, the motor will work with full voltage.
Reprinted Url Of This Article:
http://www.seekic.com/circuit_diagram/Control_Circuit/Protection_Circuit/Light_load_Energy_Saver_of_Motorthe_1st.html
Print this Page | Comments | Reading(3)
Code: