Published:2011/6/2 3:38:00 Author:Lucas | Keyword: Motor protector | From:SeekIC

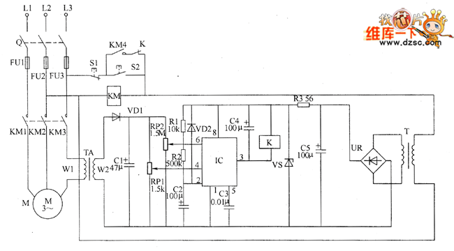
Motor protector circuit is composed of the power circuit, current detection circuit and protection control circuit, and the circuit is shown as the chart. Power supply circuit is composed of the power transformer T, bridge rectifier UR, filter capacitor C5, and the current limiting resistor R3 and regulator diode VS. Current detection circuit is composed of the current transformer TA, diode VD1, capacitor C1 and potentiometers RP1, RP2. Protection control circuit is composed of the time base control circuit IC IC, resistors R1, R2, diode VD2, capacitors C2 ~ C4, AC contactor K and relay KM. S1 is the stop button, S2 is the start button. R1 and R2 select 1/4W carbon film resistors; R3 uses 1W metal film resistor. RP1 uses WHW sealed membrane variable resistor; RP2 uses WSW organic solid variable resistor.
Reprinted Url Of This Article:
http://www.seekic.com/circuit_diagram/Control_Circuit/Protection_Circuit/Motor_protector_circuit_diagarm_3.html
Print this Page | Comments | Reading(3)
Code: