Published:2011/5/29 2:01:00 Author:Lucas | Keyword: Motor protector | From:SeekIC

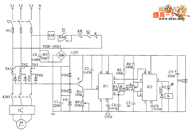
The motor protection circuit is composed of the phase pulse detection circuit, monostable trigger circuit, control circuit and power supply circuit, the circuit is shown as the chart. Phase pulse detection circuit is composed of the current transformers TA1 ~ TA3, diodes VD1 ~ VD5, Zener diode VS1 and capacitor C1. Monostable trigger circuit is composed ofthe transistor V, resistors R1 ~ R3, potentiometer RP1, capacitors C2 ~ C4, diode YD6 and time-based integrated circuit IC1. Delay control circuit is composed of the time-base integrated circuit IC2, resistor R4, capacitors C5, C6, diode VD7, light-emitting diode VL, relay K and AC contactor KM and other components. Power supply circuit consists of step-down capacitor C8, resistor R5, rectifier diodes VD8 ~ VD11, filter capacitor CT and blocking diode VS2.
Reprinted Url Of This Article:
http://www.seekic.com/circuit_diagram/Control_Circuit/Protection_Circuit/Motor_protector_circuit_diagram_17.html
Print this Page | Comments | Reading(3)
Code: