Published:2011/7/19 23:40:00 Author:chopper | Keyword: greenhouse, ground hotline, controller | From:SeekIC

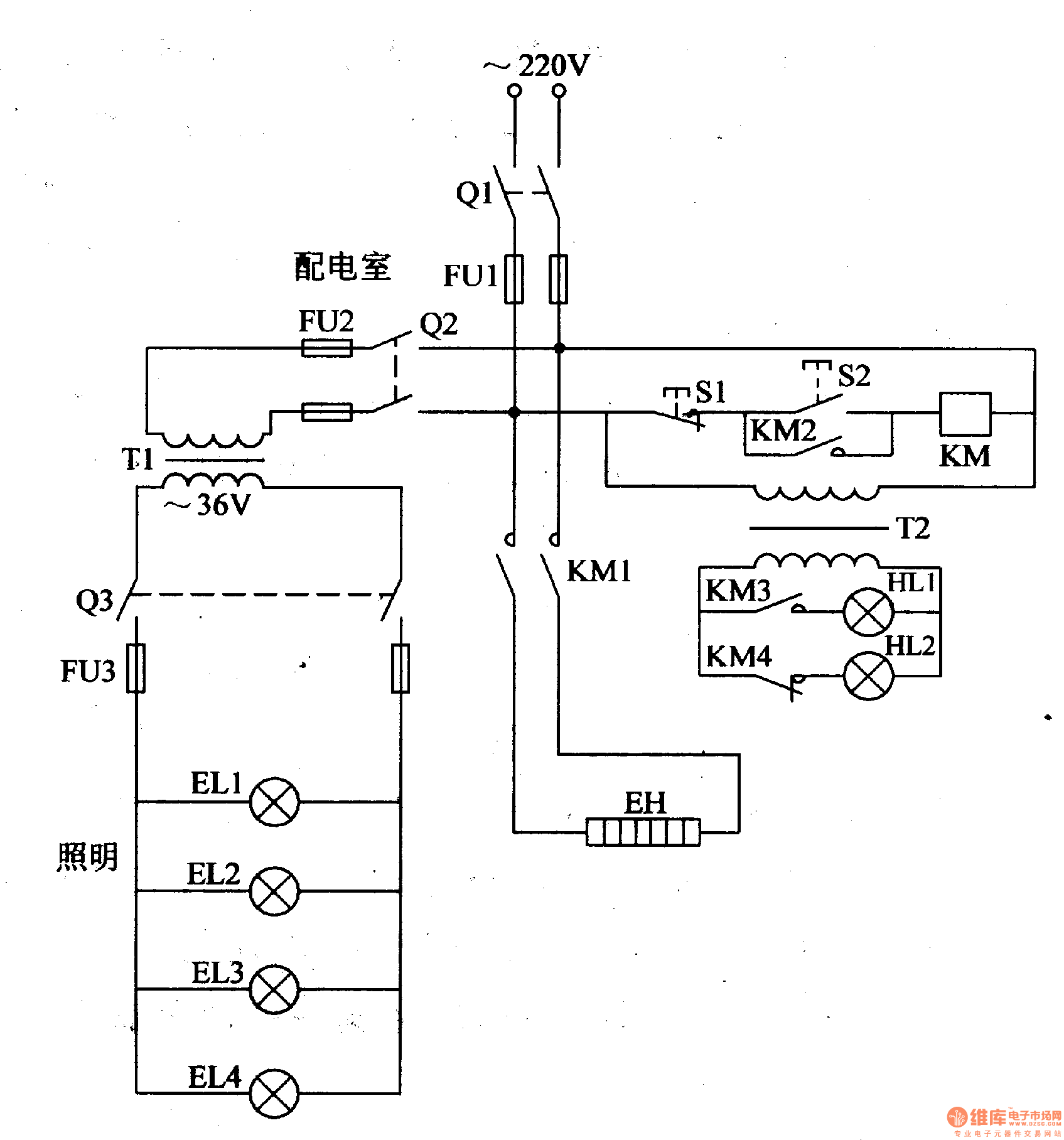
In the northern winter and spring, farmers usually lays the ground hotline to assist warming in order to increase the temperature inside the greenhouse,and promote the growth of seedlings,vegetables.Here is a ground hotline controller of common-used single-phase power for installation reference. The principle of circuitThis greenhouse ground hotline controller circuit is formed by the control circuit,working status indication circuit and low voltage lighting circuit, which is shown in figure 4-198.
Reprinted Url Of This Article:
http://www.seekic.com/circuit_diagram/Control_Circuit/Protection_Circuit/greenhouse_ground_hotline_controller1.html
Print this Page | Comments | Reading(3)
Code: