Published:2009/7/22 23:50:00 Author:Jessie | From:SeekIC

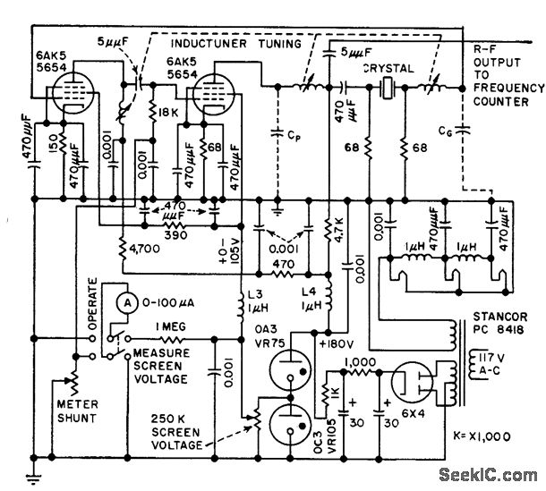
Rapidly measures equivalent parameters, in range of 75 to 200 Mc, by combining active and passive measuring systems. Crystal being measured controls frequency stabiltiy of oscillatory circuit of crystal impedance meter. -D. W. Robertson, Plug-in Bridge Checks VHF Quartz Crystals, Electronics, 3H9, p 82-85.
Reprinted Url Of This Article:
http://www.seekic.com/circuit_diagram/Control_Circuit/QUARTZ_OVERIONE_CRYSTAL_CHECKER.html
Print this Page | Comments | Reading(3)
Code: